Делаем буржуйку
Печи длительного горения буржуйки хороши тем, что они делаются из любых доступных материалов – это различные бочки, старые вместительные бидоны, куски труб большого диаметра или просто листовой металл. В качестве исходного материала мы выбрали листовую сталь – это более удобный в обработке материал. Вы можете приспособить для этого бочку, но выполнять работы в ее внутреннем объеме не очень удобно.
Все размеры представлены скорее как ориентиры, некий усредненный наилучший вариант. Вы же, в свою очередь, можете отклоняться от размеров деталей для создания печки, удовлетворяющей Ваши конкретные пожелания.
Конструкция печи длительного горения вполне понятна из представленного выше чертежа. Вот ее основные узлы:
- Камера сгорания – в ней горят дрова с образованием пиролизного газа;
- Камера дожига – в ней происходит сгорание продуктов пиролиза;
- Дверки камеры сгорания и зольника – они приобретаются в магазине, но их можно изготовить и своими руками;
- Дымоход – в большинстве случаев это труба диаметром 100-150 мм.
Вы можете отклониться от чертежа в ту или иную сторону. Но помните, что с уменьшением размеров уменьшается время горения и уменьшается мощность печи длительного горения.
Чем меньше мощность, тем меньше отапливаемая площадь. Поэтому лучше всего предусмотреть небольшой запас.
Для изготовления печи длительного горения типа буржуйка нам понадобится листовая сталь толщиной не менее 3 мм – это обеспечит продолжительный срок службы отопительного оборудования. Если сталь будет тонкой, она начнет прогорать – через пару сезонов в ней образуются дыры
Поэтому толщине стали уделяется особое внимание. Оптимальное значение толщины составляет 3-5 мм
Для нашего примера мы возьмем классическую схему буржуйки, доработаем и получим в свое распоряжение эффективную печь для дома на дровах. На начальном этапе готовим боковые листы – на нашем чертеже они имеют размеры 450х450 мм. Далее изготавливаем нижние стенки, переднюю и задние стенки – их размеры составляют 200х450 мм. В итоге у нас должен получиться прямоугольный короб. Но не спешите сваривать его воедино – впереди полно работы.
Для начала нужно изготовить основу – это нижняя стенка и две боковые. Свариваем их воедино, на высоте 80 мм от дна привариваем колосниковую решетку. Теперь нужно подготовить переднюю стенку печи длительного нагрева – ввариваем в нее обе дверцы, после чего привариваем ее к нашей конструкции.
Готовим два металлических листа размером 200х370 мм. Первый из них привариваем к передней и боковым стенкам на высоте 160 мм от верха. Далее готовим заднюю стенку – ввариваем в нее небольшие металлические трубки, которые должны входить в пространство между двумя внутренними листами, образующих камеру дожигания – через них будет подаваться вторичный воздух. Потом привариваем заднюю стенку и второй металлический лист на высоте 80 от верха (приваривается к боковым и задней стенкам).
Шибер используется для регулировки воздушных потоков. Именно он повышает эффективность и качество тяги.
Наша печь длительного горения своими руками почти готова – осталось разобраться с верхней крышкой. В ней мы делаем отверстие диаметром 100 мм и ввариваем кусок трубы для будущего дымохода. Теперь остается выяснить, нужна вам варочная поверхность или нет – она тоже вваривается в верхнюю крышку. На последнем этапе устанавливаем крышку на место и привариваем ее – печка готова, теперь ее можно установить на негорючее основание, приделать дымоход и запустить.
При запуске представленной выше печи длительного сгорания дайте ей разгореться, после чего прикройте поддувало, чтобы дрова еле тлели и началась генерация пиролизного газа.
Еще одна интересная пиролизная печь длительного горения представлена на следующем рисунке. Она изготавливается из бочки или отрезка трубы большого диаметра и снабжается подходящей крышкой. В нижней части, на расстоянии 80-100 мм от дна, вваривается металлический диск с отверстием посередине. Между диском и дном, на боковой стенке, вваривается дверца. Полученное пространство образует у нас топку. В верхней части ввариваем дымоход диаметром 70-100 мм.
В плане дешевизны использования такая печь сущий подарок, так как недостатка в опилках в частном доме не бывает.
Полученная печь длительного горения получает тепло за счет сжигания пиролизных газов, образующихся при нагреве опилок. Сами опилки засыпаются в основной объем, а для того чтобы они не просыпались в топку, производится их трамбовка с помощью деревянного конуса. При запуске печи в топке разводится огонь, конус извлекается – через некоторое время агрегат начнет давать тепло.
Модернизация печи, увеличение КПД
Есть три основных пути для увеличения КПД печи: один из них связан с дымоходом, второй — с топливом, а третий — с условиями эксплуатации.
Оптимизация конструкции дымохода
Для дымоотвода, как уже было замечено, применяется труба диаметром 15 см и длиной 5 м. Если поставить трубу меньших размеров, особенно диаметра, то она не справится с возникающими нагрузками. А сама печь будет работать с пониженным КПД. Для настройки тяги в трубе устраивают задвижку. В нижней части дымоотводной трубы создаётся дверка для удобной чистки.
В любых трубах формируется и накапливается конденсат. А в трубах при пиролизе его получается ещё больше, так как газы, расставшись со всем своим теплом, на выходе имеют отрицательные температуры. Такая тенденция становится причиной для качественного утепления труб. С этой задачей великолепно справляется технология «сэндвич». Её суть: в одну трубу внедряется вторая, а между ними делают слой теплозащиты.
Сэндвич-трубу можно также сделать своими руками, обернув дымоход утеплительным материалом и защитив конструкцию внешней трубой
На участках, где трубы проходят через кровлю, необходимо выполнить теплоизоляцию при помощи металлического короба, заполненного утеплителем. На оголовок трубы ставится дефлектор. Он не даёт осадкам проникать в систему, а также защищает от воздействия ветра.
Если место установки печи — это кочегарка, необходимость в отражателе отпадает. Когда печь располагается в комнате, то окружающая её кладка выполняет две функции:
- Защитный экран для стен и вещей.
- Аккумулятор тепла.
Так как корпус конструкции металлический, то печь стремительно нагревается и охлаждается. Охлаждение происходит сразу после прогорания топлива. Поэтому кирпичный экран, созданный с трёх сторон от печи, копит тепло и отдаёт его в течение долгого времени. В качестве отражателя можно применять профнастил или гладкий металлический лист.
Какое топливо лучше использовать в печах длительного горения
КПД печи зависит и от применяемого топлива. Лучше всего использовать сухие поленья. Но так как печь самодельная, то можно сэкономить и на топливе. Аппарат может трудиться даже на мусоре из природного материала.
Специалисты рекомендуют задействовать в таких печах пеллеты (гранулированное топливо), созданные методом сухого прессования. Основой для пеллет могут служить:
- шишки;
- щепа;
- опилки;
- ореховая скорлупа;
- солома.
Хорошую температуру горения даёт уголь. Но его применение обосновано, когда печь сделана только из материалов с приличной толщиной. В противном случае такой агрегат стремительно прогорит. Ориентиром может послужить таблица, показывающая удельную теплоотдачу различных материалов.
Таблица: удельный коэффициент закладки и удельная теплоотдача различных видов топлива
| Вид твёрдого топлива | Удельный коэффициент закладки, кг/дм3 | Удельная теплоотдача, кВт/ч |
| Осина стандартного размера | 0,143 | 2,82 |
| Стружка или опилки хвойные | 0,137 | 3,2 |
| Пеллеты ольховые | 0,285 | 3,5 |
| Каменный уголь марки ДПК | 0,4 | 4,85 |
| Каменный уголь марки ССОМ | 0,403 | 5,59 |
| Антрацит крупной фракции | 0,5 | 5,72 |
| Торфяные брикеты | 0,34 | 2,36 |
Принцип работы газового котла
Конструктивно газовый котёл состоит из следующих элементов:
- газовой горелки;
- теплообменника;
- насоса;
- расширительного бака;
- автоматики;
- вентилятора;
- системы безопасности;
- термометра;
- манометра;
- газового клапана;
- воздухоотводчика.

Газовый котёл состоит из множества элементов. Каждый из них очень важен для бесперебойной работы агрегата
При включении устройства в сеть загорается газовая горелка. Она нагревает теплообменник, в котором находится вода, масло или антифриз (в зависимости от того, чем отапливают дом). Насос создаёт рабочее давление, под действием которого теплоноситель постоянно циркулирует по трубам и отдаёт тепло в помещение через поверхность радиатора. Далее остывший теплоноситель сливается обратно в котёл. Так в общих чертах работает газовая система отопления.
Как установить котёл отопления в частном доме своими руками

Большинство моделей имеют встроенные циркуляционные насосы и расширительные баки. Наиболее простая и распространенная схема обвязки предусматривает расположение нагнетателя с байпасной линией и грязевиком на обратке. Туда же монтируют и расширительную ёмкость, необходимую для компенсации температурного увеличения объёма теплоносителя. Для контроля за давлением используют манометр, а воздух из котлового контура отводят через автоматический воздухоотводчик.
Твердотопливный отопитель обязательно оснащают внешним циркуляционным насосом, расширительным баком и группой безопасности. Дополнительно обустраивают расхолаживающий контур, предназначенный для понижения температуры теплоносителя в случае его перегрева. Чтобы защитить внутренние поверхности котла от выпадения конденсата, систему оснащают трёхходовым клапаном, регулирующим нагрев воды.
Обогрев частного домостроения может быть реализован самостоятельно. Владельцу необходимо тщательно соблюдать требования нормативных документов, следовать рекомендациям производителей и советам специалистов. Успешному завершению монтажа способствует просмотр видео, в которых отражено поэтапное выполнение работ.
Устройство
Как выглядит, можно посмотреть на фото. Классическая пиролизная печь предусматривает две камеры. Одна используется для топлива, герметично закрывается, чтобы кислород не попал внутрь. Дрова поджигаются вручную или горелкой. Полученный газ (азот со смесью водорода, метана, угарного и углекислого газа) переходит во вторую камеру, в которую подается кислород для улучшения горения. Разделение камер осуществляется колосником с уложенными брикетами.
Вторая камера может быть совмещена с дымоходом. Может функционировать при помощи герметичных заслонок, учитывая естественную тягу, или же с применением вентилятора.
Схема работы пиролизного котла
Для извлечения твердых остатков используется реторта, представляющая собой круглую часть корпуса. В нее закладываются дрова, снизу достается уголь, кокс.
В чем отличие пиролизной печи от обычной? В ней топливо сгорает не сразу, проходит два этапа, оставляя после себя газ и твердые остатки. Последние тоже сжигаются, что увеличивает количество вырабатываемого тепла. В результате всех этих процессов от дров мало что остается – немного золы. Поэтому чистка печей требуется довольно редко – иногда достаточно одного раза в неделю.
Выходы для дымовой трубы
Если предполагается наличие только одной трубы, нужно найти оптимальное место расположения для её выхода – в середине и чуть ближе к верхней части.
Немного усложнив конструкцию вторым отверстием, можно добиться лучшей тяги и получить возможность управления процессом горения.
Одно отверстие располагают вверху корпуса, другое – внизу. Привариваются патрубки с шиберами, соединяющиеся в одну вертикальную дымовую трубу. Оба патрубка снабжаются заслонками.

Печи Слобожанка на опилках
Если прибор однослойный, по внутренней части корпуса делается полукруглый канал, соединяющий верхнее и нижнее отверстие. В нижней части он глухой, а дымовой газ проходит в него сверху.
В двухслойной печи такое приспособление не требуется – газ будет двигаться в пространстве зазора между стенками.
Установка и подключение оборудования

схема подключения
Сложнее всего произвести подключение конструкции к электрической сети. Так как приходится иметь дело с обогревательными приборами, придется устанавливать вход на 3 фазы.
Непосредственно в самом электрическом щитке нужно будет установить ряд систем:
- автомат;
- реле;
- тумблер;
- предохранитель;
- датчик температуры;
- различные кнопки управления;
- магнитные пускатели и ряд других элементов, если в них имеется необходимость;
В обязательном порядке делают заземляющий контур. Для этого необходимо взять металлический штырь или арматуру, диаметр которой должен составлять приблизительно 15-20 мм, к нему прикрепляют металлический болт. Такую конструкцию размещают под полом жилого дома и пропускают к нему провод, идущий от электрического щитка.
Решение 5. Интерьер кухни: как спрятать коммуникации
Решить вопрос с маскировкой корпуса — это полдела. Коммуникации, отходящие от прибора, портят интерьер кухни не меньше, чем сам котёл. Газовые трубы, шланги для воды, громоздкий дымоход являются неотъемлемой частью агрегата и остаются на виду.
Задекорировать коммуникации можно коробом. Для этого приобретается нужного размера пластиковый или делается самостоятельно из гипсокартона. Второй способ имеет более основательную конструкцию, которую в дальнейшем можно поклеить декоративной плёнкой или обложить кафелем.
Короб из ДСП для труб и шлангов
Газовая труба обычно скрыта мебелью и видна лишь небольшая часть между полкой и рабочим столом. Это место покрывается хромированной краской или декорируется любым, выше описанным, способом.
Угловые элементы коммуникаций удачно маскируются разными способами:
- искусственными цветами;
- муляжами фруктов;
- навесными панелями;
- закрашиваются в тон интерьера.
Сложности при изготовлении, как сделать котел экономичнее
Правилами запрещено подведение газа в подвалы и цокольные этажи здания, поэтому хозяин должен выделить отдельное помещение в доме, соответствующее нормам, иначе установку агрегата не одобрят в службах.

Попытка сэкономить на автоматике отопительного оборудования приводит к перегреву системы отопления и даже разрыву трубопроводов.
Перегрев возникает также из-за отсутствия циркуляции. В этом случае, проверяют насос, фильтр и термостат перегрева.
Неверные подсчёты требуемой мощности приведут к тому, что получаемого от котла тепла будет не хватать для обогрева помещений.
Если при разогреве котла не поднимается давление, то может быть нарушена герметичность системы и нужно подтянуть соединения, после чего немного добавить давления.
Проблемы могут возникнуть, если при составлении проекта не учитывались особенности конкретного объекта: скачки напряжения в сети, низкое качество топлива, недостаточное давление газа, не организована правильная вентиляция или не выдержаны рекомендации по допустимым расстояниям от котла до другого оборудования и стен. При ремонте придётся провести модернизацию инженерных работ.
Виды отопительных котлов
В первую очередь необходимо определиться, какой котел нужен для вашего дома. Это будет зависеть от того топлива, которое будет использовано для растопки. Отсюда и классификация:
- газовые;
- электрические;
- твердотопливные;
- жидкотопливные.
Электрические
Любой из этих котлов можно изготовить своими руками. Самый простой из них – электрический. По сути, это бак, в который вмонтирован ТЭН. Из бака еще выходят два патрубка, соединяемые с контурами подачи и обратки. Нет ни дымохода, ни камеры сгорания, все просто.
Электрические котлы всем хороши, но есть у них два недостатка. Первый: электроэнергия – самое дорогое топливо. Второй: при падении напряжения в сети (а это случается с завидным постоянством) котел перестает работать корректно. Снижается его мощность, падает температура теплоносителя.
Газовые
Конструкции остальных видов более сложные. И они все практически схожи между собой с некоторыми отличиями. Что касается газового котла, то для его установки потребуется разрешение газовой службы.
Представители этой организации могут такой отопительный агрегат не принять к установке. В первую очередь потребуют провести его опрессовку в своей лаборатории.
Котлы на жидком топливе
Эксплуатация этого варианта связана с большими трудностями. Во-первых, придется строить отдельно стоящий склад около дома, где будет храниться топливо. В нем все должно соответствовать требованиям пожарной безопасности.
Во-вторых, от склада до котельной придется тянуть трубопровод. Его обязательно утепляют. В-третьих, в котле этого типа устанавливается специальная горелка, которую надо отрегулировать. Сделать это не так просто в плане настройки.
Твердотопливные
Именно этот вид котлов сегодня своими руками чаще всего производят домашние мастера. Для небольших дач и коттеджей это оптимальный вариант. Тем более дрова на сегодняшний день самый дешевый вид топлива.
О том, как сделать котел, работающий на твердых видах топлива, для отопления дома и будем говорить ниже.
Водогрейный контур – вариант для отопления дома
Буржуйку можно без особых усилий переделать в котел замедленного горения для водяного отопления. Вместо экрана устанавливаем П-образную металлическую водогрейку, которая также отразит ИФ-лучи. Ее устанавливаем на том же расстоянии, что и экран. Установка вплотную охлаждает печь, снижается ее эффективность. Буржуйка, как на чертеже, вырабатывает 15 кВт, поэтому может обогреть 25 м2 помещения. Если нужды в водяном отоплении нет, можно пользоваться водогрейкой для бытовых нужд.
Намерение изготовить буржуйку с длительным горением для обогрева большей площади, бесперспективно. Увеличение размеров приведет к ухудшению качественных показателей. В большом топливнике наблюдается вялая циркуляция, выделение газов недостаточное, помещение плохо прогревается. Если заполнить топку дровами доверху, просто не останется места, чтобы образовался конвекционный вихрь. Вывод однозначный: размеры буржуйки определяют свойства пиролизного газа.
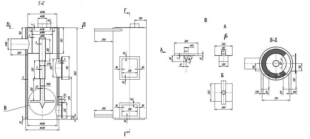
Но все-таки более мощный котел длительного горения для водяного отопления разработан. Повторить промышленные образцы сложно, но конструкцию, представленную на чертеже, можно собрать дома.

Особого внимания заслуживает узел В с телескопической штангой для регулирования потока кислорода. Агрегат развивает мощность 35 кВт при работе на угле и пеллетах, горение продолжается 12 часов. На дровах эффективность ниже, они сгорают за 8 часов.
Чертежи и расчёты
Чтобы сварить котёл, воспользуйтесь готовыми чертежами. Изобретать велосипед в этом случае не нужно. Воспользуйтесь уже проверенными методами и способами. Их не так много, как кажется.

Для постройки используйте чертёж газового котла с размерами и особенностями исполнения
Чтобы котёл мог создать в доме было тепло и уют, необходимо произвести точный расчёт его объёма. Самый простой способ расчёта исходит из предположения, что на каждые 10 квадратных метров площади требуется 1 кВт энергии. К полученному результату прибавляют ещё 10 процентов, чтобы создать небольшой запас для обеспечения более комфортного режима работы котла. Например: для дома площадью 80 квадратных метров за час необходимо 8 кВт энергии. Ещё 800 Вт про запас, итого — 8,8 кВт за 60 минут. За сутки израсходуется чуть более 211 кВт.
Но ведь киловатты — это ещё не объём.
Чтобы подсчитать, какой объём котла необходим для отопления конкретного дома, нужно количество энергии, потребляемое котлом за сутки, разделить на его теплотворную способность. Возвращаясь к нашему примеру, получаем: 211/6,55=32,2. Значит, в доме площадью 80 м2 необходим котёл объёмом 33 литра (округляем в большую сторону).
Принцип работы газового котла
Конструктивно газовый котёл состоит из следующих элементов:
- газовой горелки;
- теплообменника;
- насоса;
- расширительного бака;
- автоматики;
- вентилятора;
- системы безопасности;
- термометра;
- манометра;
- газового клапана;
- воздухоотводчика.

Газовый котёл состоит из множества элементов. Каждый из них очень важен для бесперебойной работы агрегата
При включении устройства в сеть загорается газовая горелка. Она нагревает теплообменник, в котором находится вода, масло или антифриз (в зависимости от того, чем отапливают дом). Насос создаёт рабочее давление, под действием которого теплоноситель постоянно циркулирует по трубам и отдаёт тепло в помещение через поверхность радиатора. Далее остывший теплоноситель сливается обратно в котёл. Так в общих чертах работает газовая система отопления.
Как увеличить экономичность
Нельзя ни в коем случае пренебрегать техникой безопасности. Решив сэкономить на чем-то, можно потерять гораздо больше. Например, не следует подводить газовую трубу в подвал, на цокольный этаж.
Не стоит экономить и на автоматике. В противном случае система может перегреться, что приведет к разрыву в трубопроводе. Отсутствие циркуляции воды может привести к аварии. Поэтому автоматика должна обеспечивать контроль работы насоса, фильтра, термостата.
Можно сэкономить на подаваемом в батареи теплоносителе, не теряя при этом в температуре. Для этого нужно утеплить стены и окна, заделав щели. Экономия просчитывается на этапе сборки, а не тогда, когда аппарат уже готов к работе, т. к. после последней пайки уже ничего изменить нельзя.
Плюсы котла отопления, сделанного своими руками
Водяной котел своими руками просто незаменим для загородного жилища, где услуги за отопление нередко бывают слишком высокими. Водный котел своими руками на дровах для печи – отличная альтернатива газу, а также он позволит значительно сэкономить горячую воду.
Когда речь идет о загородном доме, то далеко не все дома подключены к газовому отоплению, а подключить – тоже удовольствие не из дешевых. Конечно же, проблему можно решить и другим путем, приобретя в магазине электрическую модель для отопления, но она тоже очень дорогая, да и траты на электричество при условии его установки тоже вырастут.
Модель, созданная собственноручно, может не уступать заводским моделям по показателям мощности и эффективности, а иногда и превосходит их в разы. Если работать строго по инструкции и правильно произвести все расчеты, то результатом вы точно разочарованы не будете.
Приступая к работе, не забывайте о правильном расчете температуры, а также выбирайте не слишком тонкие листы металла, чтобы он не выгорел. Кроме того, в качестве материала для работы вы можете взять старые использованные котлы или же на основе готовой дровяной печи.
Ключевые преимущества водяного котла для отопления при печи, сделанного вручную:
- экологичность;
- хороший показатель КПД;
- низкая себестоимость материалов и топлива;
- безопасность;
- приемлемые условия работы;
- автономная установка.
Печь на опилках – ничего сложного и доступно
Подобное устройство работает на самом дешевом топливе, которое хорошо сгорает и дает немало теплоэнергии. Часто опилки просто выбрасывают или продают по символической цене. Но гореть они могут только в специальных приспособлениях, в других видах печей если и горят, то плохо. Конструктивными особенностями предусмотрена возможность сильного уплотнения древесной массы, чтобы между ее частичками не оставался воздух. В таком состоянии они будут не сгорать быстро, а тлеть, отдавая тепло, достаточное для обогрева одной – двух комнат.
Собирается установка по тому же принципу, что и другие с вертикальной загрузкой. Лучше применить металлические изделия цилиндрической формы, но если такой возможности нет, можно выполнить прямоугольной формы. В отличие от буржуйки, где дрова загружаются сбоку, предусматриваем загрузку опилок сверху. От других моделей эта отличается наличием конусной трубы. Она вставляется посредине воздушного регулятора – круга с отверстием внутри печи. Конструкция представлена на чертеже.

Внутрь засыпаем опилки и трамбуем как можно плотнее, чтобы продлить процесс горения. Трубу убираем – это легко из-за ее конусной формы. Отверстие, образованное на ее месте, послужит дымоходом и для подвода кислорода, чтобы поддержать тление опилок. Со стороны поддувала поджигаем опилки – процесс пошел
Важно правильно настроить дымоход: излишняя тяга вытянет тепло на улицу, при слабом горении в помещение будет проникать дым





































